Ò»¡¢»ù±¾ÐÅÏ¢
Ò»¡¢ÆóÒµ¸Å¿ö
»ù±¾ÐÅÏ¢ | |||
ÆóÒµÃû³Æ | ×ðÁú¶¶È¦¹ÙÍøÑàɽ·Ö¹«Ë¾ | ||
ÆóÒµÀàÐÍ | ΣÏÕ·ÏÎïÆóÒµ | ||
ÏêϸµØµã | ±±¾©Êз¿É½ÇøÑàɽ¹¤ÒµÇø14ºÅ | Àο¿µç»° | 80341735 |
ÖÐÐľ¶È | 115.9983 | ÖÐÐÄγ¶È | 39.7504 |
·¨¶¨´ú±í | Íõ×ÓÆ½ | ×éÖ¯»ú¹¹´úÂë | 911100001028025068(00) |
ÁªÏµÈË | ËïÑÇÄÐ | µç»° | 13693187568 |
ÐÐÒµÀàÐÍ | ÆäËûרÓû¯Ñ§²úÆ·ÖÆÔì | ÐÐÕþÇø | ·¿É½Çø |
ÆóÒµÐÎò | ×ðÁú¶¶È¦¹ÙÍø£¨ÒÔϼò³Æ¡°¹«Ë¾¡±»ò¡°×ðÁú¶¶È¦¹ÙÍøÐ²ġ±£©ÓÚ2010Äê3Ô¾±±¾©Êй¤ÉÌÖÎÀí¾ÖÅú×¼Óɱ±¾©×ðÁú¶¶È¦¹ÙÍø»¯¹¤ÓÐÏÞ¹«Ë¾ÕûÌå±ä»»¶øÀ´¡£¡£¡£¡£¡£¡£¡£¡£¹«Ë¾½¨ÉèÓÚ1999Äê7Ô£¬£¬£¬£¬£¬£¬£¬×¢²á×ʽðΪ26065.1171ÍòÔª£¬£¬£¬£¬£¬£¬£¬×¢²áµØµã2018.6.15ÓÉ·ą́Ǩ»ØÑàɽ¡£¡£¡£¡£¡£¡£¡£¡£ÊÇ´Óʾ۰±õ¥ºÍ±ûÏ©ËáÀàÕ³½ÓÖÊÁÏ¡¢ÃÜ·âÖÊÁÏ¡¢¸ß·Ö×ÓÍ¿²ã¡¢Ë®ÐÔÊ÷Ö¬¡¢¸ßÐÔÄܽṹ½ºµÈµÈÖÊÁϵÄÑÐÖÆ¡¢¿ª·¢¡¢Éú²úºÍÏúÊ۵Ĺú¼Ò¸ßÐÂÊÖÒÕÆóÒµ¡£¡£¡£¡£¡£¡£¡£¡£Ñàɽ·Ö¹«Ë¾ÊÇ×ðÁú¶¶È¦¹ÙÍøµÄÉú²ú»ùµØ£¨ÒÔϼò³Æ±±¾©×ðÁú¶¶È¦¹ÙÍøÑàɽ·Ö¹«Ë¾£©½¨ÉèÓÚ2008.12¡£¡£¡£¡£¡£¡£¡£¡£ | ||
×ÔÐмà²â»ù±¾ÇéÐÎ | |||
×Ô¶¯¼à²âÔËά·½·¨ | ×ÔÔËά | ||
ÊÖ¹¤¼à²â·½·¨ | ίÍмà²â»ú¹¹ | ίÍмà²â»ú¹¹Ãû³Æ | ±±¾©Ð°»·±êÀí»¯ÆÊÎö²âÊÔÖÐÐÄ¡¢Æ×Äá²âÊÔ¼¯ÍŹɷÝÓÐÏÞ¹«Ë¾ |
Ö÷Òª²úÆ· | ÎÞÈܼÁÐ;۰±õ¥Õ³ºÏ¼Á¡¢Ë®ÐÔÕ³ºÏ¼Á | Éú²úÖÜÆÚ | 300Ìì |
ͶÔËʱ¼ä | 2016Äê/2008Äê | ÖÎÀíÉèÊ© | »îÐÔÌ¿·ÏÆø´¦Öóͷ£×°Ö㻣»£»£»£»£»£»£»ÅçÁÜ+¹â´ß»¯+»îÐÔÌ¿·ÏÆø´¦Öóͷ£×°Ö㻣»£»£»£»£»£»£»ÑáÑõºÃÑõÉúÎï´¦Öóͷ£·¨µÄÎÛË®×°Öà |
Ö÷ÒªÉú²ú¹¤ÒÕ | õ¥»¯+Ëõ¾Û+ºÏ³É¡¢ÎïÀí»ìÏý/È黯+ºÏ³É | ¹ûÕæÍøÖ· | ¡¡http://www.co-mens.com/cn/service.php?pid=334 |
×ÔÐмà²â·½·¨ | ÊÖ¹¤¼à²â | ¼à²âÖ°Ô±ÊýÄ¿ | 2 |
ÅÅ·ÅÎÛȾÎïÃû³Æ | ·ÏÆø¡¢ÎÛË®¡¢ÔëÉù | ||
¶þ¡¢¼à²âµãλ
¼à²âµãλ | ||||||
ÐòºÅ | ¼à²âµãλ±àÂë | ¼à²âµãλÃû³Æ | ¼à²âµãλÊôÐÔ | ÅÅ·Å·½·¨ | ÅÅ·ÅÈ¥Ïò | ״̬ |
1 | 110111911100001028025068(00)WS-0001 | ÎÛË®ÅÅ·Å¿ÚDW001 | ·ÏË®¼¯ÖÐÅÅ·Å | ¼¯ÖÐÅÅ·Å | ÅÅÈëÎÛË®´¦Öóͷ£³§ | ÆôÓà |
2 | 110111911100001028025068(00)FQ-0002 | Î÷³§Çø3#DA001 | ·ÏÆøÓÐ×éÖ¯ÅÅ·Å | ¼¯ÖÐÅÅ·Å | ÅÅÈëÇéÐÎ¿ÕÆø | ÆôÓà |
3 | 110111911100001028025068(00)FQ-0003 | Î÷³§Çø5#DA002 | ·ÏÆøÓÐ×éÖ¯ÅÅ·Å | ¼¯ÖÐÅÅ·Å | ÅÅÈëÇéÐÎ¿ÕÆø | ÆôÓà |
4 | 110111911100001028025068(00)FQ-0004 | ʳÌÃÓÍÑ̾»»¯DA003 | ·ÏÆøÓÐ×éÖ¯ÅÅ·Å | ¼¯ÖÐÅÅ·Å | ÅÅÈëÇéÐÎ¿ÕÆø | ÆôÓà |
5 | 110111911100001028025068(00)FQ-0005 | ʵÑéÊÒÅÅ¿ÚDA004 | ·ÏÆøÓÐ×éÖ¯ÅÅ·Å | ¼¯ÖÐÅÅ·Å | ÅÅÈëÇéÐÎ¿ÕÆø | ÆôÓà |
6 | 110111911100001028025068(00)WZZ-0006 | MF0101(Ë®½º³µ¼äÍâ¶«²à)·ÏÆø | ·ÏÆøÎÞ×éÖ¯ÅÅ·Å | ÎÞ×éÖ¯ÅÅ·Å | ÅÅÈëÇéÐÎ¿ÕÆø | ÆôÓà |
7 | 110111911100001028025068(00)WZZ-0007 | MF0101(Ë®½º³µ¼äÍâÎ÷²à)·ÏÆø | ·ÏÆøÎÞ×éÖ¯ÅÅ·Å | ÎÞ×éÖ¯ÅÅ·Å | ÅÅÈëÇéÐÎ¿ÕÆø | ÆôÓà |
8 | 110111911100001028025068(00)WZZ-0008 | MF0101(Ë®½º³µ¼äÍâÄϲà)·ÏÆø | ·ÏÆøÎÞ×éÖ¯ÅÅ·Å | ÎÞ×éÖ¯ÅÅ·Å | ÅÅÈëÇéÐÎ¿ÕÆø | ÆôÓà |
9 | 110111911100001028025068(00)WZZ-0009 | MF0101(Ë®½º³µ¼äÍâ±±²à)·ÏÆø | ·ÏÆøÎÞ×éÖ¯ÅÅ·Å | ÎÞ×éÖ¯ÅÅ·Å | ÅÅÈëÇéÐÎ¿ÕÆø¡¡ | ÆôÓà |
10 | 110111911100001028025068(00)WZZ-0010 | MF0101(¼¼¸Ä³µ¼äÍâ¶«²à)·ÏÆø | ·ÏÆøÎÞ×éÖ¯ÅÅ·Å | ÎÞ×éÖ¯ÅÅ·Å | ÅÅÈëÇéÐÎ¿ÕÆø | ÆôÓà |
11 | 110111911100001028025068(00)WZZ-0011 | MF0101(¼¼¸Ä³µ¼äÍâÎ÷²à)·ÏÆø | ·ÏÆøÎÞ×éÖ¯ÅÅ·Å | ÎÞ×éÖ¯ÅÅ·Å | ÅÅÈëÇéÐÎ¿ÕÆø | ÆôÓà |
12 | 110111911100001028025068(00)WZZ-0012 | MF0101(¼¼¸Ä³µ¼äÍâÄϲà)·ÏÆø | ·ÏÆøÎÞ×éÖ¯ÅÅ·Å | ÎÞ×éÖ¯ÅÅ·Å | ÅÅÈëÇéÐÎ¿ÕÆø | ÆôÓà |
13 | 110111911100001028025068(00)WZZ-0013 | MF0101(¼¼¸Ä³µ¼äÍâ±±²à)·ÏÆø | ·ÏÆøÎÞ×éÖ¯ÅÅ·Å | ÎÞ×éÖ¯ÅÅ·Å | ÅÅÈëÇéÐÎ¿ÕÆø | ÆôÓà |
14 | 110111911100001028025068(00)WZZ-0014 | ¶«³§½ç·ÏÆø | ·ÏÆøÎÞ×éÖ¯ÅÅ·Å | ÎÞ×éÖ¯ÅÅ·Å | ÅÅÈëÇéÐÎ¿ÕÆø | ÆôÓà |
15 | 110111911100001028025068(00)WZZ-0015 | Î÷³§½ç·ÏÆø | ·ÏÆøÎÞ×éÖ¯ÅÅ·Å | ÎÞ×éÖ¯ÅÅ·Å | ÅÅÈëÇéÐÎ¿ÕÆø | ÆôÓà |
16 | 110111911100001028025068(00)WZZ-0016 | Äϳ§½ç·ÏÆø | ·ÏÆøÎÞ×éÖ¯ÅÅ·Å | ÎÞ×éÖ¯ÅÅ·Å | ÅÅÈëÇéÐÎ¿ÕÆø | ÆôÓà |
17 | 110111911100001028025068(00)WZZ-0017 | ±±³§½ç·ÏÆø | ·ÏÆøÎÞ×éÖ¯ÅÅ·Å | ÎÞ×éÖ¯ÅÅ·Å | ÅÅÈëÇéÐÎ¿ÕÆø | ÆôÓà |
18 | 110111911100001028025068(00)WZZ-0018 | ×°±¸Óë¹ÜÏß×é¼þÐÂÎÅÃÜ·âµã£¨·¨À¼£© | ·ÏÆøÎÞ×éÖ¯ÅÅ·Å | ÎÞ×éÖ¯ÅÅ·Å | ÅÅÈëÇéÐÎ¿ÕÆø | ÆôÓà |
19 | 110111911100001028025068(00)WZZ-0019 | ×°±¸Óë¹ÜÏß×é¼þÐÂÎÅÃÜ·âµã£¨·§ÃÅ£© | ·ÏÆøÎÞ×éÖ¯ÅÅ·Å | ÎÞ×éÖ¯ÅÅ·Å | ÅÅÈëÇéÐÎ¿ÕÆø | ÆôÓà |
20 | 110111911100001028025068(00)ZS-0020 | ±±³§½ç£¨ÔëÉù£© | ³§½çÔëÉù | ÆôÓà | ||
21 | 110111911100001028025068(00)ZS-0021 | ¶«³§½ç£¨ÔëÉù£© | ³§½çÔëÉù | ÆôÓà | ||
22 | 110111911100001028025068(00)ZS-0022 | Äϳ§½ç£¨ÔëÉù£© | ³§½çÔëÉù | ÆôÓà | ||
23 | 110111911100001028025068(00)ZS-0023 | Î÷³§½ç£¨ÔëÉù£© | ³§½çÔëÉù | ÆôÓà | ||
Èý¡¢¼à²âµãλʾÒâ

ËÄ¡¢Éú²ú¹¤ÒÕͼ¼°ÆäËû×ÊÁÏ
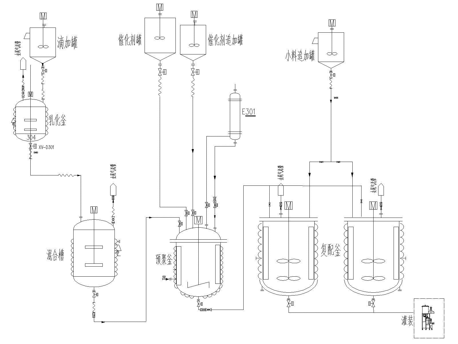
1¡¢2K-PU£¨Ë«×é·Ý¾Û°±õ¥£©ÏµÁÐÉú²ú¹¤ÒÕÁ÷³Ìͼ£¨A×é·Ö£©

2¡¢²Ýƺ½ºÏµÁÐÉú²ú¹¤ÒÕÁ÷³Ìͼ

3¡¢µ¥×é·ÖÎÞÈܼÁÐ;۰±õ¥Õ³ºÏ¼ÁÉú²ú¹¤ÒÕÁ÷³Ìͼ

4¡¢µ¯ÐÔÌå×éºÏÁÏϵÁÐÉú²ú¹¤ÒÕÁ÷³Ìͼ
5¡¢·ÀË®ÖÊÁÏϵÁÐÉú²ú¹¤ÒÕÁ÷³Ìͼ

6¡¢Ãܷ⽺ϵÁÐÉú²ú¹¤ÒÕÁ÷³Ìͼ

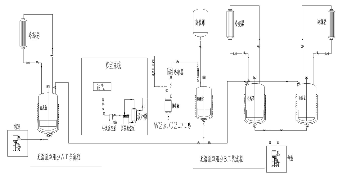
7¡¢Ë«×é·ÖÎÞÈܼÁÐ;۰±õ¥Õ³ºÏ¼ÁA²úÆ·¡¢B²úÆ·Éú²ú¹¤ÒÕÁ÷³Ìͼ
8¡¢Ë®ÐÔÕ³ºÏ¼Á¹¤ÒÕÁ÷³Ì
